空调系统的工作原理
2023-02-10
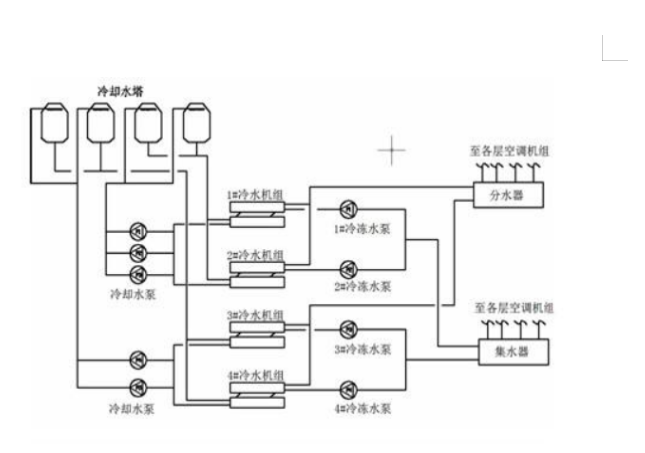
中央空调系统主要由制冷机,冷却水循环系统,冷冻水循环系统,风机盘管系统和冷却塔组成。各部分的作用和工作原理如下:
1. 制冷机通过压缩机将制冷剂压缩成液态后送蒸发器中与冷冻水进行热交换,将冷冻水制冷。冷冻泵再将制冷好的冷冻水送到各风机口的冷却盘管中,然后有风机送到达降温区域。
2. 经蒸发后的制冷剂在冷凝器中释放出热量成气态,冷却泵将冷却水送到冷却塔上,由冷却塔风机对其进行喷淋冷却,与大气之间进行热交换,把热量释放到大气中去 。


上一篇:空调系统的组成部分